3000 грн на місяць

кондиционер

[QUOT
"Ротор электродвигателя компрессора кондиционера Mitsubishi Electric MSZ-HC VA содержит магнит из редкоземельных металлов. Во всех новых компрессорах ротор двигателя содержит постоянный магнит из редкоземельных металлов. Магнитный поток такого ротора в 3 раза превосходит поток ротора с магнитом из феррита. Взаимодействие мощных магнитных полей ротора и статора повышает мощность и уменьшает электропотребление двигателя.

Ротор DC-электродвигателя вентилятора наружного блока выполнен из самария. Ротор бесколлекторного электродвигателя постоянного тока выполнен из самария, обеспечивающего более высокий магнитный поток. Кроме того, магнит имеет сложную форму для улучшения параметров электромагнитного поля в зазоре между ротором и статором."

Красивый ответ,спасибо,да,ето именно тот кондиционер с минимальным потреблением тока,и стоит он не дешево...Так что же ему лутше предложить:
1.Купить с компа пезперебойник около 800А вместо акб ,поставить свой,+генератор соотвецтвенно.
2.Купить китайский,малазийский и т.д.-инвертор-1квт=около600гривен.
3.Купить инвертор для котлов с чистой синусоидой,1квт около 4.000гривен.
Что именно не убьет кондиционер и будет економически выгоднее???

1.От автокомпресора я отказался,т.к идет забор мощности двигателя,нет нужной производительности.
2.повесить генератор електростанции-тоже забор мощности
3.Бензогенератор -лишний шум ,а ----Двигатель-2.8тд---

Поетому я решил пару АКБ по140Ампер в багажник+генератор в цепь и каждый вечер подзарядка.Работа кондиционера необходима до 6-8 часов в день.
Так ,какой всеже инвертор???










vbrep_register("28759624")[/quote]
 
Идея проста,-кондиционер в автобуссе.

[QUOT
"Ротор электродвигателя компрессора кондиционера Mitsubishi Electric MSZ-HC VA содержит магнит из редкоземельных металлов. Во всех новых компрессорах ротор двигателя содержит постоянный магнит из редкоземельных металлов. Магнитный поток такого ротора в 3 раза превосходит поток ротора с магнитом из феррита. Взаимодействие мощных магнитных полей ротора и статора повышает мощность и уменьшает электропотребление двигателя.

Ротор DC-электродвигателя вентилятора наружного блока выполнен из самария. Ротор бесколлекторного электродвигателя постоянного тока выполнен из самария, обеспечивающего более высокий магнитный поток. Кроме того, магнит имеет сложную форму для улучшения параметров электромагнитного поля в зазоре между ротором и статором."

Красивый ответ,спасибо,да,ето именно тот кондиционер с минимальным потреблением тока,и стоит он не дешево...Так что же ему лутше предложить:
1.Купить с компа пезперебойник около 800А вместо акб ,поставить свой,+генератор соотвецтвенно.
2.Купить китайский,малазийский и т.д.-инвертор-1квт=около600гривен.
3.Купить инвертор для котлов с чистой синусоидой,1квт около 4.000гривен.
Что именно не убьет кондиционер и будет економически выгоднее???

1.От автокомпресора я отказался,т.к идет забор мощности двигателя,нет нужной производительности.
2.повесить генератор електростанции-тоже забор мощности

3.Бензогенератор -лишний шум ,а ----Двигатель-2.8тд---

Поетому я решил пару АКБ по140Ампер в багажник+генератор в цепь и каждый вечер подзарядка.Работа кондиционера необходима до 6-8 часов в день.
Так ,какой всеже инвертор???










vbrep_register("28759624")/quote]

Ипать мой лысый пенис!
Чуваки, это стандартный сплит!!! Сплит в автобус!!!
Вы только представьте себе это насекундочку!!!

"Красивый" ответ — ничего не скажешь, впечатлительный-сообразительный Вы наш. (И ответчики подстать! :) )

Мама дорогая... Это ж как до такого додуматься можно было!?

Ну, и про «забор мощности» тоже ничо так, душевно: прям альтернативщина-торсионщина с бестопливными-генераторами-без-отбора-мощности — если я правильно понял. (Если вообще аффтара можно правильно понять. Разве что, "забор" понимать как штакетник... :) )

Мой совет: ставьте логический инвертор. Не ошибётесь!

-------
В ветку к кондиционерщикам штоль запостить, чтоб пацаны поржали?..
Типа: "Пацаны, а это не смешно или с меня смеяться надо?"
 
забор-не-штакетник мощности? тому 2.8 дизелю компрессор кондея - тьфу и растереть. Просто не надо на спринтере гонять как на феррари (видел я по трассе таких щумахеров барабашовских - повбывав бы!)

да, и ТСа не парит масса 2х акумов по 140 ампер и собсно кондера? эдак килограмм 400 все в куче - фигня для автобуса? а компрессор механический - не фигня? тем более что наверняка есть штатное решение от именно этой машины?
 
...тем более что наверняка есть штатное решение от именно этой машины?

Ну, ответ на этот вопрос проистекает из первого поста- дорого. Хотя, если учесть методику решения ТСом задачи, я бы сказал, что купить штатный кондиционер. будет и дешевле и быстрее. Тем более, что никто не знает, как долго можно возить бытовой кондиционер по нашим , с позволения сказать, дорогам.
 
2 акума дешево, ага. по 140 ампер
 
Ну, ответ на этот вопрос проистекает из первого поста- дорого.
Вопрос не в дорого,вопрос нужна ли синусоида,-стоит ли за нее переплачивать???

2 акума дешево, ага. по 140 ампер
Ето точно 2АКБ ето уже2.500гривен+кондер 800уе,за ети потраченые деньги,можно купить не один штатный.Вопрос в инверторе и его токе.
 
самое жестокое разочарование поджидает ТСа после монтажа и запуска системы. тут-то и придет понимание, почему авто-кондеи имеют мощность, эквивалентную 5 кВт. И это в легковом авто, не в бусе. Подсказка: авто греется сильнее чем комната
 
Тем более, что никто не знает, как долго можно возить бытовой кондиционер по нашим , с позволения сказать, дорогам
У меня в автобуссе Филипс телевизор на 32 дюйма около трех лет телепается и вроде ничего...

самое жестокое разочарование поджидает ТСа после монтажа и запуска системы. тут-то и придет понимание, почему авто-кондеи имеют мощность, эквивалентную 5 кВт.
Сплит система на 30квадратов,а авто ололо12.



Авто просто не спринтер.Нужен еще и интерьер.

Просто не надо на спринтере гонять как на феррари
Да,ето не феррари.
 
Останнє редагування:
Филипс телевизор
там какбе подвижных частей нету

У меня в автобуссе
мы уже поняли)))))

Сплит система на 30квадратов,а авто ололо12.
и снова нам все понятно с 1го раза, а вам - не очень... квадраты тут не самое главное

Нужен еще и интерьер.
который голова сплита бытовая без сомнения украсит )))))))))



оказываеццо, дело-то популярное..
1280995833_7auto006.jpeg


1280995879_1tn.jpeg


1280995862_3auto002.jpeg
 
Останнє редагування:
Ето точно 2АКБ ето уже2.500гривен+кондер 800уе,за ети потраченые деньги,можно купить не один штатный.Вопрос в инверторе и его токе.
Ну да, и я о том же, кондиционер работающий от 24В(ваш случай) стоит более 2000$, устанавливается на крыше и не портит фасад вашему филипсу. Правда, не знаю длину вашего транспортного средства, может и дороже оказаться.
 
С таким успехом его можно сделать самому с ноля ,-перемотать компрессор на 24 вольта,+испаритель,конденсатор и ТРВ,стоимость в10 раз ниже.Сплит система-ето готовый отлаженый и прощитаный агрегат.,который и был установлен.На данный момент работает,держит температуру и т.д,-только пока от штатного питания.
 
С таким успехом его можно сделать самому с ноля ,-перемотать компрессор на 24 вольта,+испаритель,конденсатор и ТРВ,стоимость в10 раз ниже.Сплит система-ето готовый отлаженый и прощитаный агрегат.,который и был установлен.На данный момент работает,держит температуру и т.д,-только пока от штатного питания.

Так кто же не пускает?
j5CQCwW-PYA&feature

Вот еще один мечтатель, обиженный китайцами...
BegS2k3WTms&feature
 
ИМХО: для питания "мозгов" требуется +5/12В пост. тока, для компрессора - серии импульсов того же пост. тока. Таким образом, если блоки питания "мозгов" и силового модуля инвертора переварят несинусоиду и сделают на своих выходах номинальные формы выходных токов, то можно и забить на синусоиду.
 
Так кто же не пускает?
Не пускает время. А что плохого в видео роликах?Тебе завидно,что люди чтото изобретают?Кондей в автобуссе уже стоит и с успехом работает,только пока от штатного питания.Производительность отличная и держит температуру.На автобусе тонировка,стеклопакеты и тепло изоляция.кондера тридцатки с головой!И ето ребята уже практика!А прощетами и рассуждениями надо заниматся,когда нету работы и нечем заняться. Прощитать в данной ситуации все невозможно.Спасибо Атмосфере за здравый ответ.

Правда, не знаю длину вашего транспортного средства, может и дороже оказаться.
Длина тс-9метров.
 
Вот еще один мечтатель, обиженный китайцами...

Бгы. А я нашел патент этого "мечтателя" — UA17574.
Мечтатель таки с претензиями. При том, что патент-то всего лишь на полезную модель, да ещё и декларативный — совсем не солидно. (Содержание конкретно этого патента вполне соответствует их обычному уровню "солидности".) Такие "патенты" при определёном складе ума и наличии вдохновения можно пачками получать. (Врочем, если кому окажется надо так же и отменять их — 1000 грн. Делов-то!) Но он его до сих пор, с 2006 года, поддерживает!!! (Ничо, если не олигарх, то там взнос прогрессивный. :) )
 
Но он его до сих пор, с 2006 года, поддерживает!!! (Ничо, если не олигарх, то там взнос прогрессивный. )
Ну ему не долго страдать осталось, всего 4 года....



Не пускает время. А что плохого в видео роликах?Тебе завидно,что люди чтото изобретают?
Та я вижу, что ты занят по самые немогу...шо даже исходные данные забыл сообщить. Или ты ожидаешь, когда все за тебя думать побегут, пока ты работу работаешь?
 
Останнє редагування:
рр

Благодаря ВАСЕ ,обсуждение кондиционера, название и подключение переросло в раздел кондиционеры.Там АТМОСФЕРА дает толковые советы.

Бытовые кондиционеры Mitsubishi SRK-ZJ-S – инверторные кондиционеры, выпускаемые компанией Mitsubishi Heavy Industries (MHI). Оптимальное решение для кондиционирования жилых помещений (квартир, коттеджей), в том числе благодаря низкому уровню шума, издаваемого кондиционером в рабочем режиме.
Сплит кондиционер Mitsubishi Heavy SRK-ZJ-S – это настенный кондиционер, который может работать как самостоятельно, так и в составе мульти сплит системы (подключаются внутренние блоки).
Кондиционеры Mitsubishi SRK-ZJ имеют ряд преимуществ, среди которых:
1. Высокая энергоэффективность (класс «А»), минимальные показатели энергопотребления.
2. Настенные кондиционеры имеют два фильтра очистки – антиаллергенный (режим «ALLERGEN») и моющимся фотокаталитический, что делает бытовой кондиционер SRK-ZJ очень популярной моделью для установки в помещениях, где находятся склонные к аллергии люди. Фильтры сплит системы позволяют уничтожать грибки, бактерии и вирусы.
3. Удобное управление кондиционером, которое позволяет создать оптимальный климат в помещении, и при этом экономить электроэнергию
· Таймеры включения и выключения кондиционера.
· Функция 3D-AUTO – трехмерное управление воздушным потоком: жалюзи перемещаются как в горизонтальном, так и вертикальном направлении, есть возможность фиксации в определенном состоянии.
· Кондиционер мицубиси можно программировать на 24 часа.
· Возможность управлять мощностью кондиционера.
· Вы сами выбираете температурный режим работы.
4. Низкий уровень шума, создаваемого работающим настенным кондиционером: внутренний блок – 21 дБ, внешний – 43 дБ.
5. Широкий диапазон рабочих температур – настенный кондиционер может работать при низкой температуре на улице (до -15°С).
6. При отключении электропитания, кондиционер митсубиши возвращается к работе с теми параметрами, которые были выставлены до отключения.
7. Режим самоочистки, который запускается автоматически после выключения кондиционера (при желании режим можно отключить).
Бытовые кондиционеры относятся к премиум-классу, кондиционер Mitsubishi купить в Киеве Вы можете в компании Альтер Эйр. Позвонив по телефону 223-7-223 или 587-92-23 у Вас есть возможность узнать цену заинтересовавшей модели, уточнить характеристики настенного кондиционера SRK-ZJ, а также заказать установку и подключение кондиционера Mitsubishi в Вашем дом
Миниатюры
 
...Там АТМОСФЕРА дает толковые советы.

Бытовые кондиционеры Mitsubishi SRK-ZJ-S – инверторные кондиционеры, выпускаемые компанией Mitsubishi Heavy Industries (MHI). ...

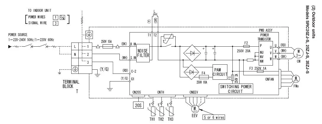
Для ответа на твой вопрос нужно анализировать схему электрическую принципиальную, которой нет, как я понимаю, ни у тебя, ни у твоих друзей продавцов, а рекламный проспекты размещают в соответствующих разделах форума.
 
Для ответа на твой вопрос нужно анализировать схему электрическую принципиальную, которой нет, как я понимаю, ни у тебя, ни у твоих друзей продавцов, а рекламный проспекты размещают в соответствующих разделах форума.

У друзей-продавцов, к сожалению, принципиальной не оказалось
 

Вкладення

  • SRC-ZJS.webp
    SRC-ZJS.webp
    37.1 КБ · Перегляди: 78
По функциональной схеме- это к Глобе, он же ж события пытается предсказывать на основании положения небесных тел...
 
Назад
Зверху Знизу