Ситуация. Есть станочек. Мотор - 0,7 кВт. Асинхронник, включен через кондеры. Работает.
Есть желание поуправлять его оборотами. Причем, желания покупать "заводской" частотник особо нет ;-) Точнее, нет денег на это...
Вопрос такой, есть желание сделать что-то подобное частотнику самому. Однофазник. Насколько я понимаю, задача поменять частоту.
Почитал. Принцип частотной регулировки: переменное напряжение выпрямляем. Затем генерируем импульсы заданной частоты. Насколько я понимаю, с этим вполне справится таймер 555. Раскачать постоянку можно через полевики. Т.е. сделать положительные импульсы, в принципе, не проблема.
Вопрос: а как быть с отрицательными?! Они реально нужны? Если да, то как правильно получить отрицательное напряжение для них?
Все, нашел ответы на свои вопросы.
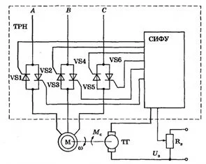
Вот, примерно, вот это хотел:
Есть желание поуправлять его оборотами. Причем, желания покупать "заводской" частотник особо нет ;-) Точнее, нет денег на это...
Вопрос такой, есть желание сделать что-то подобное частотнику самому. Однофазник. Насколько я понимаю, задача поменять частоту.
Почитал. Принцип частотной регулировки: переменное напряжение выпрямляем. Затем генерируем импульсы заданной частоты. Насколько я понимаю, с этим вполне справится таймер 555. Раскачать постоянку можно через полевики. Т.е. сделать положительные импульсы, в принципе, не проблема.
Вопрос: а как быть с отрицательными?! Они реально нужны? Если да, то как правильно получить отрицательное напряжение для них?
Все, нашел ответы на свои вопросы.

Вот, примерно, вот это хотел:
⚠ Тільки зареєстровані користувачі бачать весь контент та не бачать рекламу.
Останнє редагування:


